目录
汽车用气动制动系统的结构和工作原理
空气制动器简介:
空气制动器,或者更正式的说法是压缩空气制动系统,是一种用于车辆的摩擦制动器,它利用压在活塞上的压缩空气对刹车片施加压力,使车辆停止。空气制动器用于大型重型车辆,特别是那些有多个拖车必须连接到制动系统的车辆,如卡车、公共汽车、拖车和半拖车,以及用于火车的车辆。
空气制动器结构:
空气制动系统由一个由曲轴或变速箱轴驱动的两级空气压缩机组成。它从大气中吸收空气,压缩空气,然后通过卸荷阀输送到储气罐。当储气罐的压力达到最大程度时,卸料阀打开,与大气接触。然后压缩空气直接进入大气。
装有制动腔室的四个轮子中的每一个由隔膜组成,并且施加空气压力并推动它。该力操作凸轮致动杆并施加制动器。每个制动腔室连接到制动踏板,并且空气过滤器也安装在制动阀和贮存器之间。
空气制动元件及其功能:
以下是空气制动器的主要部件:
1.空气压缩机
- 它用于积聚和保持气压。
- 空压机的功能是建立和维持所需的空气压力,以操作空气制动器和空气动力附件。
- 压缩机设计用于将空气泵入储层,该储层导致加压空气。
- 压缩机由车辆的发动机驱动,或由皮带和滑轮或轴和齿轮。
- 压缩机随发动机不断地驱动。每当发动机运转时,压缩机也在运转。
2)储层
- 这个容器是用来储存压缩空气的。储气罐是一种额定压力的储气罐,在制动或操作辅助空气系统需要之前,它可以储存压缩空气。
- 它们必须储存足够的空气量,以便在发动机停止或压缩机故障时进行数次制动。
- 车辆上的储存器的数量和尺寸取决于制动室的数量及其尺寸以及驻车制动构造。
3.空气干燥器
- 空气干燥器可以安装在压缩机和储湿器之间,以帮助从压缩空气中去除水分。
- 它可以部分填充高吸湿性干燥剂和油过滤器,或者它可能是中空的挡板,以帮助从空气中分离水分。
4.安全阀
- 如果调速器发生故障,安全阀可保护储存器免受压力和破裂,并且没有将压缩机放在卸载阶段。
- 该阀门由一个弹簧球组成,它将允许空气从储气罐排到大气中。阀门的压力设置是由弹簧的力决定的
5.底阀。
- 底阀用于在需要制动时从储气罐中抽出压缩空气。
- 这种脚踏阀施加空气以操作制动器。
- 根据踏板或制动踏板被抑制的距离,驾驶员递送到制动器的空气量由驾驶员调节。释放它通过其排气口排出服务中的空气。
- 驾驶员压下脚阀踏板的距离决定了将施加的气压,但最大施加的气压不会超过储气罐内的压力。松开脚阀踏板即松开刹车。
- 当司机踩下刹车,踩到一半时,脚阀会自动保持所施加的气压,而无需司机调整脚在踩踏板上的压力。
- 释放踏板允许应用空气通过排气口释放到大气中。空气踏板是弹簧加载的,从液压制动器应用产生不同的“感觉”。
制动气室(v)。
- 制动腔用于将压缩空气的力传递给机械连杆。
- 服务制动室将压缩空气压力能量转换为机械力和运动,应用于车辆的刹车。
- 制动腔是一个圆形容器,中间由一个柔性隔膜隔开。
- 压靠隔膜的空气压力使其远离压力,将推杆向外抵抗松弛调节器。
- 这种运动施加的力取决于空气压力和隔膜尺寸。如果在隔膜中发生泄漏,则允许空气逸出,从而降低制动室的有效性。
- 制动室通常安装在轴上,靠近要用于制动的车轮。
(vi)制动器总成
- 由于转向作用,制动组件包括制动腔和松弛调节器安装在背板上。
- 制动室通常安装在轴上,靠近要用于制动的车轮。
- 空气压力通过入口进料。空气推动反向隔膜和推杆。
- 推杆由一个楔和销钉连接到一个曲柄臂式的杠杆上,这个杠杆被称为“松弛调节器”。
- 这将推杆从制动腔的推动运动转换为制动凸轮轴和s凸轮的扭转运动。
- 当空气排出时,制动室中的复位弹簧将隔膜返回到释放位置。
空气制动系统的工作:
当推动制动踏板时,制动阀打开并且将压缩空气进入制动室。
制动阀由三个通道组成。
1.进气
2.排气
3.制动气室
当踩下刹车踏板时,排气通道将关闭,进气通道将打开,压缩空气将返回腔室。在回程时,排气通道打开,而进气口关闭,使用的空气进入大气。该系统装有紧急机械制动装置,可在空气制动系统供气不足时使用,称为空气辅助液压制动系统。
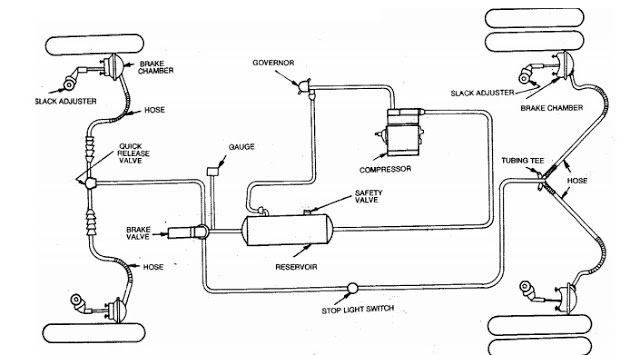
空气制动系统示意图:
工作原理:
如图所示,在空气制动器中使用压缩空气(700kpa左右)来驱动制动机构。图中显示了空气制动系统的完整布局。它由空气滤清器、卸荷阀、空气压缩机、储气罐、制动阀和4个制动腔组成。压缩机将大气中的空气通过过滤网进行压缩。这些空气在压力下储存在空气贮存器中。空气从这个储藏库输送到依靠压缩空气运转的车辆的各个附件。一部分空气进入了制动阀。制动阀的控制是由驾驶员根据紧急情况来控制制动强度。
踏板沮丧:当踩下制动踏板时,来自储气罐的压缩空气通过管道向各个方向均匀地通过制动阀输送到制动腔,从而进一步发挥制动作用。
踏板发布:当驾驶员释放制动踏板时,主缸活塞由于复位弹簧而返回其原始位置,并且压力被掉落。它将制动器从制动鼓释放到它们的制动器:原始位置和制动器被释放
空气制动器和液压制动器之间的差异:
| 空气制动 | 液压刹车系统 |
|---|---|
| 1.压缩空气被用作工质。 | 1.液压油被用作工质。 |
| 2.空气制动器比液压制动器更强大。 | 2.液压制动器的动力不如空气制动器。 |
| 3.部件:空压机、卸料阀、制动阀、制动腔。 | 3.部件:主缸,轮缸,油箱。 |
| 4.空气制动系统用于卡车,公共汽车,火车等。 | 4.液压油制动系统适用于轿车、轻型车等轻型车辆。 |
| 5.空气压缩机使用一定量的发动机功率。 | 5.不使用引擎动力。 |
| 6.它不是自润滑的。 | 6.液压制动器是自润滑的。 |
空气制动系统的可能原因和补救措施
| 老不。 | 空气制动系统的原因/问题 | 补救措施/解决方案 |
|---|---|---|
| 1. | 系统中的空气不足。 | 找出原因的来源并纠正它。 |
| 2. | 刹车鞋磨损 | 修复或更换 |
| 3. | 制动系统无气压 | 找出原因的来源并纠正它 |
| 4. | 管道或软管受限制或破裂 | 清洁或更换 |
| 5. | 泄漏,有缺陷的刹车阀 | 取代 |
| 6. | 制动蹄片、刹车踏板复位弹簧断 | 更换春天 |
| 7. | 水库的泄水塞漏水 | 修复或更换 |
| 8. | 有缺陷的空气压缩机 | 修复或更换 |
| 9. | 宽松的压缩机皮带 | 紧紧妥善 |
| 10. | 管道或关节泄漏 | 修复或更换 |
| 11. | 制动联系了 | 润滑 |
| 12. | 损坏空气助推器 | 取代 |
空气制动系统的优点:
与其他制动器相比,它更有效。
2.空气制动部件容易位于底盘设计制作的地方。
3.压缩空气可用于轮胎通胀刮水器,喇叭和其他配件。
4.它只采用空气作为工作介质,容易获得。
5.在高压下很容易储存空气。
6.它提供了重型车辆和卡车使用的重型制动效果。
7.它提供了更好的控制。
8.它减少了停止距离。
9.主要是减少零件的磨损。
10.它有一个软管连接。
2.空气制动部件容易位于底盘设计制作的地方。
3.压缩空气可用于轮胎通胀刮水器,喇叭和其他配件。
4.它只采用空气作为工作介质,容易获得。
5.在高压下很容易储存空气。
6.它提供了重型车辆和卡车使用的重型制动效果。
7.它提供了更好的控制。
8.它减少了停止距离。
9.主要是减少零件的磨损。
10.它有一个软管连接。
空气制动系统的缺点:
1.如果通道里有任何泄漏,整个系统就会失灵。因此空气的密封是非常困难的。
空气制动系统的应用:
(1)卡车。
(2)公共汽车。
(3)预告片
(4)半拖车
(5)铁路火车。
(2)公共汽车。
(3)预告片
(4)半拖车
(5)铁路火车。









你好,
这是一个非常好的帖子。这是一个非常有用的博客。谢谢你分享这篇文章。感谢分享工作细节。希望你的下一篇文章能尽快发表。
伟大的